A comutação ótica é um dispositivo com uma ou mais janelas de transmissão opcionais, que podem converter ou operar sinais óticos em linhas de transmissão óticas ou caminhos óticos integrados. A forma básica do switch ótico é 2 × 2, ou seja, há duas fibras óticas na extremidade de entrada e na extremidade de saída, que podem completar dois estados de conexão: conexão paralela e conexão cruzada.
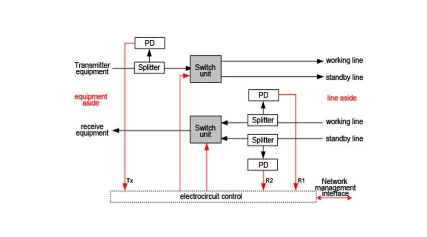
O sistema de proteção de linha óptica é combinado de OLP-Optical Line Protection e terminal de manutenção de operação, ele pode realizar monitoramento de energia óptica 、 linha óptica de comutação automática e gerenciamento de rede, etc. em tempo real. No caso de a potência óptica atual da fibra óptica ser menor do que o valor limite de comutação predefinido, o alarme é ativado e ele muda para fibra óptica em espera automaticamente para proteger a linha do sistema de transmissão óptica. OLP pode fornecer um esquema de proteção para todas as rotas e linhas principais facilmente com baixo custo, pode proteger todas as redes que precisam de comutação de linha óptica, tudo isso acima pode fazer uma rede de comunicação óptica com no-block 、 alta confiabilidade 、 segurança e alta resistência anti-desastres.

Características
● Transmissão transparente
● Troca automática sem interrupção
● Com tela LCD e painel de controle
● Com gerenciamento de rede
● Para aumentar a confiabilidade da rede e melhorar a qualidade do serviço
● Nível de potência de monitoramento em tempo real da fibra
● Patch de programação flexível
Especificações Óticas
Parâmetro | Unidade | 1:1 |
Comprimento de onda de trabalho | nm | 1310 ± 50nm e 1550 ± 50nm |
Faixa de potência de monitoramento | dBm | +23~-50 |
Monitoramento de precisão de energia | dB | ±0.25 |
Monitorando resolução de energia | dB | ±0.01 |
Perda de retorno | dB | ≥55 |
PDL | dB | ≤0.05 |
WDL | dB | ≤0.1 |
Perda de inserção | dB | TX< 1,2="" 、=""><> |
Tempo de troca | em | GG lt; 35 |
Durabilidade (Vida) | vezes | GG gt; 107 |
Temperatura de operação | ℃ | -10~+60°C |
Temperatura de armazenamento | ℃ | -20~+75°C |
Fonte de energia | V | DC (36-72) V e AC (85-264) V / 50 ~ 60Hz, fonte de alimentação dupla |
Condição de desligamento | mantenha o caminho de trabalho ou mude para o caminho de backup | |
Conectores ópticos | SC / PC | |
Dimensão | Padrão 19' 1U / 4U |
Classificação
A chave ótica mecânica tradicional muda o caminho ótico pelo movimento da fibra ótica ou dos elementos óticos (lente ou espelho) e envia ou reflete a luz diretamente para a extremidade de saída. O comutador ótico mecânico não é adequado para matriz de comutação em grande escala e aplicação devido ao seu grande volume e longo tempo de comutação, mas tem baixa perda de inserção, pequena diafonia, boa repetibilidade, independente do comprimento de onda ótico e estado de polarização, e é barato. O interruptor ótico mecânico de porta baixa 1 × 2, 2 × 2 é a melhor escolha para os usuários. Mesmo para matrizes n × n (n> 2), as chaves ópticas podem ser montadas por chaves 1 × 2 ou 2 × 2. No estágio experimental primário da rede totalmente ótica, a chave ótica mecânica ainda desempenha um papel insubstituível.
Interruptor óptico do sistema micro eletromecânico - a velocidade é relativamente lenta, geralmente da ordem de milissegundos, grande volume, não é fácil de escalar a integração de deficiências, limitando sua aplicação no campo da comunicação óptica no futuro. Com base nisso, o switch ótico MEMS está se desenvolvendo rapidamente nos últimos anos. É um novo tipo de interruptor integrado micro eletro óptico, que é produzido pela combinação de tecnologia de microusinagem de semicondutor, micro óptica e tecnologia de microusinagem. Possui as vantagens de formato de dados transparente, independência de polarização, pequena diferença, boa confiabilidade, velocidade rápida e fácil integração. Tornou-se um switch de rede óptica de comutação de grande capacidade A direção dominante do desenvolvimento.
Esboço de aplicativos

O interruptor óptico é uma espécie de conversor de circuito óptico. Em sistemas de transmissão de fibra óptica, switches ópticos são usados para conversão de monitores múltiplos, LAN, fontes de luz múltiplas, detectores e Ethernet de proteção. No sistema de teste de fibra óptica, é usado para fibra, teste de equipamento de fibra e teste de rede e sistema de monitoramento multiponto de detecção de fibra.
O switch óptico desempenha um papel muito importante na rede óptica. No sistema de transmissão de multiplexação por divisão de comprimento de onda (WDM), a chave óptica pode ser usada para adaptação de comprimento de onda, regeneração e extração de relógio; no sistema multiplex ótico por divisão de tempo (OTDM), a chave ótica pode ser usada para demultiplexação; no sistema de comutação totalmente ótico, o comutador ótico é o Cross connect ótico (OXC) é o dispositivo principal de conversão de comprimento de onda. De acordo com o número de portas de entrada e saída do interruptor óptico, ele pode ser dividido em 1 × 1, 1 × 2, 1 × n, 2 × 2, 2 × n, m × N e assim por diante. Eles têm usos diferentes em ocasiões diferentes.
Seu escopo de aplicação inclui principalmente: sistema de comutação de proteção de rede ótica, controle de fonte de luz em teste de fibra ótica, sistema de monitoramento em tempo real de desempenho de rede, teste de dispositivos óticos, construção de núcleo de comutação de equipamento OXC, plugue ótico / demultiplexador, teste ótico , sistema de sensor óptico, etc.
Formulários
1. Sistema de comutação de proteção da rede óptica
2. Controle de fonte de luz em teste de fibra óptica
O interruptor óptico 1 × 2 é usado principalmente para ligar e desligar a fonte de luz na tecnologia de teste de fibra óptica.
3. Sistema de monitoramento em tempo real do desempenho da rede
4. Teste de dispositivo óptico
A produção e a inspeção de componentes podem ser realizadas usando interruptor ótico 1 × n.
5. Construir o núcleo de troca do equipamento OXC
OXC é usado principalmente em redes de backbone para reunir e trocar serviços de diferentes sub-redes. Como o OXC é usado principalmente em redes de backbone óptico de multiplexação por divisão de comprimento de onda denso de alta velocidade e alta capacidade, os comutadores ópticos devem ter as características de transparência, alta velocidade, grande capacidade e comutação multigranularidade. Por exemplo, matrizes de comutação ótica n × n, como 8x8, 16 × 16, 32 × 32, 64 × 64, 256 × 256, podem ser formadas usando unidades de comutação ótica 2 × 2, que são os componentes principais de OXC. O OXC realiza principalmente gerenciamento de caminho óptico dinâmico, proteção de falha de rede óptica e pode adicionar novos serviços de maneira flexível.
6. Multiplexação ótica de adição de queda
0adm é usado principalmente na rede de área metropolitana em forma de anel (homem) para realizar o caminho de voz up / down livre de comprimento de onda único e vários comprimentos de onda do caminho óptico. A matriz de comutação óptica é a parte principal do 0adm. Com o OADM, o comprimento de onda dinâmico para cima / baixo pode ser controlado por software, o que aumentará a flexibilidade da configuração da rede.
7. Sistema de detecção óptica
O comutador óptico 1 × n também pode ser usado no sistema de detecção de ponto para realizar a multiplexação por divisão de espaço e multiplexação por divisão de tempo.
8. Teste óptico
Os interruptores ópticos 1 × N e N × 1 também podem formar matrizes de espelhos de varredura óptica
Se você precisar de alguma coisa, pode entrar em contato com HTF Zoey.
contato:support@htfuture.com
Skype : vendas 5_ 1909 , WeChat : 1663502502














































